Магнетрон MG5231T X-Band
Магнетрон MG5231T X-Band
Под заказ
Уточняйте стоимость у менеджеров
Документация
data sheet 'MG5231 X-Band Magnetron'
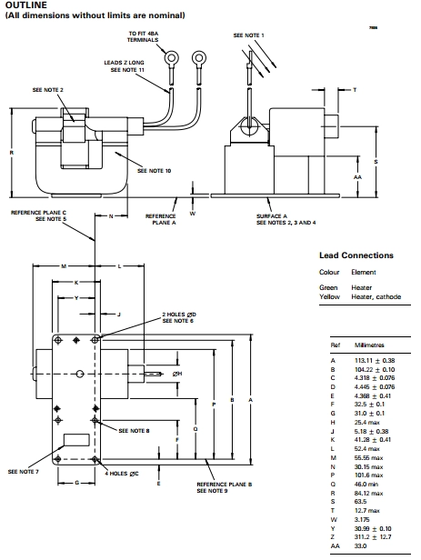
MG5231T X-Band Magnetron — магнетрон, выполненный в соответствии с технологией e2V, что гарантирует безопасность в обращении и эксплуатации. Магнетрон MG5231T X-Band работает в диапазоне частот 9490 — 9520 MГц, произведено по принципу максимального ограничения контакта с высоковольтными цепями, все схемы высокого напряжения, а также клеммы скрыты. Оснащен аварийной кнопкой для отключения питания в случае сбоя устройства.

| Дополнительная информация |
| Сводная таблица магнетронов |
| Магнетроны для радаров. Каталог продукции E2V (EEV) |
| Как заменить магнетрон на РЛС |
| Рабочая частота | 9490 — 9520 МГц |
| Максимальная пиковая мощность | 25 кВт |
| Муфта | UG-40B / U (НАТО С.Н. 5985-99-083-0051) |
| Охлаждение | естественное |
| Катод | с косвенным нагревом |
| Напряжение нагревателя | 6,3 В |
| Ток нагревателя | 6,3 В - 0,55 А |
| Вес | 1,5 кг |
| Положение монтажа | Любое |
| Минимальный зазор | 50 мм |
| Анодный ток (пиковое значение) | 6.0 А |
| Потребляемая мощность (пиковая) | 75 кВт |
| Потребляемая мощность (в среднем) | 85 Вт |
| Рабочий цикл | 0,0015 |
| Продолжительность импульса | 2,0 мс |
| КСВ на выходе ответвителя | 1.5:1 |
Другие товары категории