Сонар Furuno FSV-25
Сонар Furuno FSV-25
Под заказ
Уточняйте стоимость у менеджеров
Документация
Брошюра Furuno FSV-25
Руководство пользователя Furuno FSV-25
Руководство пользователя Furuno FSV-25
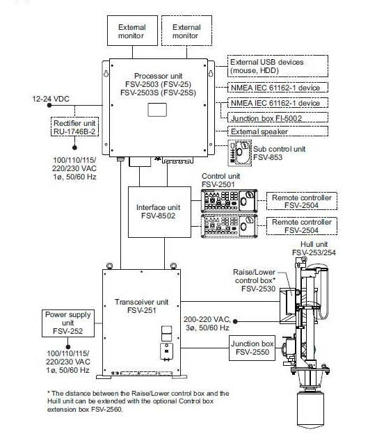
Furuno FSV-25 /25S является многолучевым гидролокатором кругового обзора. Он способен обнаруживать косяки рыбы на глубине на глубине до 5000 м (FSV-25), FSV-25S на глубине до 10000 м и отображать информацию на двух дисплеях одновременно. Автоматический фильтр подавляет помехи при ловле рыбы и минимизирует помехи от влияния других судов оборудованных рыбопоисковым оборудованием.
Устройство оснащено функциями:
- звукового оповещения при мониторинге эхосигналов в выбранной пользователем области с выводом звука через громкоговоритель,
- оценки рыбы, чтобы сравнивать объемы двух косяков,
- метка курса трала для отображения вероятного сноса трала под действием течения.
- Гидролокатор оснащен сферическим вибратором, благодаря которому имеет 60-градусный сектор обнаружения в вертикальной плоскости, позволяющий вести поиск косяков рыбы в горизонтальном и вертикальном направлениях.
- В составе устройства находится 32-цветный дисплей, на котором отображаются распределённые эхосигналы в зависимости от их мощности.
- Прибор оснащен большим разнообразием комбинированных режимов отображения: горизонтальных и вертикальных, возможностью сохранения и воспроизведения изображения и настроек, разнообразными метками и текстовой рыболовной и навигационной информацией для интуитивно-простого управления, программируемыми настройками пользователя для прямого доступа к требуемым пунктам меню.
| Метод сканирования | Полностью цифровое формирование луча |
| Дальность | FSV-25 - 5000 м и FSV-25S — 10000 м |
| Частота | 18/20/22 кГц (выбирается из меню) |
| Угол наклона | -5° … 60° (вниз) |
| Диапазон сканирования в вертикальной плоскости | 0° … 60° (вниз) |
| Аудиопоиск | По выбору: 30°, 60°, 90°, 180°, 330° |
Другие товары категории